 |
|
 |
|
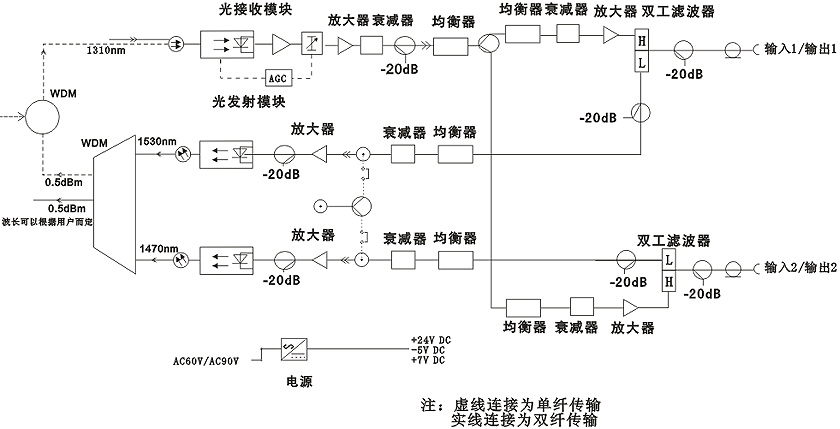
1)深度光纖接入網:增強稀疏波分復用(CWDM)解決方案,能夠讓有線電視運營商在一根正反向光纖通道上分割光站的服務區。這種分割能夠提高帶寬,這樣運營商在無需加裝光纜的情況下,即可提高語音數據和視頻的吞吐量,或者節省光纖資源,用于開展其它創收業務。 2)正向通道為xx~1000MHz、反向通道為 5~xx MHz 的工作平臺設計。下行二路獨立高電平輸出。二路獨立均衡、衰減。 3)采用FTEC電涌保護。 4)模塊化設計方便安裝,分別為射頻主放大模塊、光接收模塊、反向光發射模塊,波分復用模塊(選件)。 5)配置正向光接收模塊1個,反向光發射模塊最多可達2個。 6)插件式雙工濾波器、插件式固定均衡器、插件式固定衰減器,科學合理的在線檢測口,使工程調試更方便。 7)高效、節能的開關電源,優良的防雷擊系統,確保了光工作站能長期穩定工作。 |
|
 |
|
 |
|